传导干燥也被称为接触干燥,对于潮湿的颗粒是非常适应的,而传导干燥机的热效率比较高。蒸发的水蒸汽或着有机溶剂是由真空抽出或用少量的气流排出的,气流则是湿分的主要载体,对于热敏性的颗粒状物料建议用真空进行操作。在传导干燥机的过程中,桨叶干燥机被用于干燥膏状物料。具有内流管的旋转式耙式干燥机现已经设计出来并投入到生产使用中。
       滚筒刮板干燥机
       滚筒刮板干燥机是通过转动的圆筒,以热传导的方式,将附在筒体外壁的液相物料或带状物料,进行干燥的一种连续操作设备。需干燥处理的料液由高位槽流入滚筒干燥器的受料槽内。干燥滚筒在传动装置驱动下,按规定的转速转动。物料由布膜装置,在滚筒壁面上形成料膜。筒内连续通入供热介质,加热筒体,由筒壁传热使料膜的湿分汽化,再通过刮刀将达到干燥要求的物料刮下,经螺旋输送至贮槽内,进行包装。蒸发除去的湿分,视其性质可通过密闭罩,引入相应的处理装置内;一般为水蒸气,可直接由罩顶的排气管放至大气中。该机主要用于处理液体物料,既可通入蒸汽、热水或热油加热干燥,又可通入冷水冷却结片。可根据不同的物料性质和工艺要求采用浸入式、喷淋式、碾辅式等加料方式。
       空心桨叶干燥机
       空心桨叶干燥机又称叶片干燥机,主要由带有夹套的W形壳体和两根空心桨叶轴及传动装置组成。轴上排列着中空叶片,轴端装有热介质导入的旋转接头。干燥水分所需的热量由带有夹套的W形槽的内壁和中空叶片壁传导给物料。物料在干燥过程中,带有中空叶片的空心轴在给物料加热的同时又对物料进行搅拌,从而进行加热面的更新。是一种连续传导加热干燥机。加热介质为蒸汽,热水或导热油。加热介质通入壳体夹套内和两根空心桨叶轴中,以传导加热的方式对物料进行加热干燥,不同的物料空心桨叶轴结构有所不同。涡街流量计。
       该机适用于处理各种膏糊状、粒状、粉状等热稳定性较好的物料,在特殊条件下也可干燥热敏性物料及在干燥过程中回收溶剂。常用于碳黑、轻质碳酸钙、钛白粉、碳酸钡、腈尿酸、石膏、粘土、二氧化锰、尼龙和聚脂切片、聚乙烯、聚丙烯等物料的干燥或冷却。
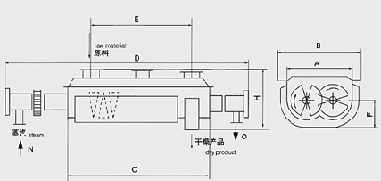
       真空耙式干燥机
       干燥物料从真空耙式干燥机的壳体上方正中间加入,在不断转动的耙齿的搅拌下,物料与壳体壁接触时,表面不断更新,被干燥物料受到蒸汽(或热水、导热油)间接加热,而是物料水分汽化,汽化的水分由真空泵及时抽走。被干燥物料受到热载体的间接加热,使物料中的水分汽化,汽化的水分由真空泵及时排出。
       回转干燥机
       回转干燥机的维护保养是一项极其重要的经常性的工作,它应与极其的操作和检修等密切配合,应有专职人员进行值班检查。
       轴承担负机器的全部负荷,所以良好的润滑对轴承寿命有很大的关系,它直接影响到机器的使用寿命和运转率,因而要求注入的润滑油必须清洁,密封必须良好,本机器的主要注油处,转动轴承、轧辊轴承、所有齿轮、活动轴承、滑动平面。新安装的轮箍容易发生松动必须经常进行检查。注意机器各部位的工作是否正常。注意检查易磨损件的磨损程度,随时注意更换被磨损的零件。放活动装置的底架平面,应出去灰尘等物以免机器遇到不能破碎的物料时活动轴承不能在底架上移动,以致发生严重事故。轴承油温升高,应立即停车检查原因加以消除。转动齿轮在运转时若有冲击声应立即停车检查,并消除。
       在传导传热中,由夹套、搅拌、传热管等将热量供给干燥的物料,用热媒代替热空气。代表性的设备则是槽型的圆筒干燥机。圆锥搅拌干燥机、耙式干燥机、夹套和内置加热管回转干燥机、鼓式干燥机、真空冷冻干燥机等。在热空气干燥过程中,恒速的干燥时期的温度就相当于湿球的温度。而在传导传热干燥之中,需要人为地创造一些加热面,使传热面积小而传热系数会增加。这样,结构就比较复杂了,设备投资要比热空气干燥机大。